
Power Panel SchedulesETAP
Easily design and analyze electrical distribution panel boards and load schedules.
Vendor
ETAP
Company Website



Product details
Electrical Panel Schedule Software
Load Schedules & Distribution Boards
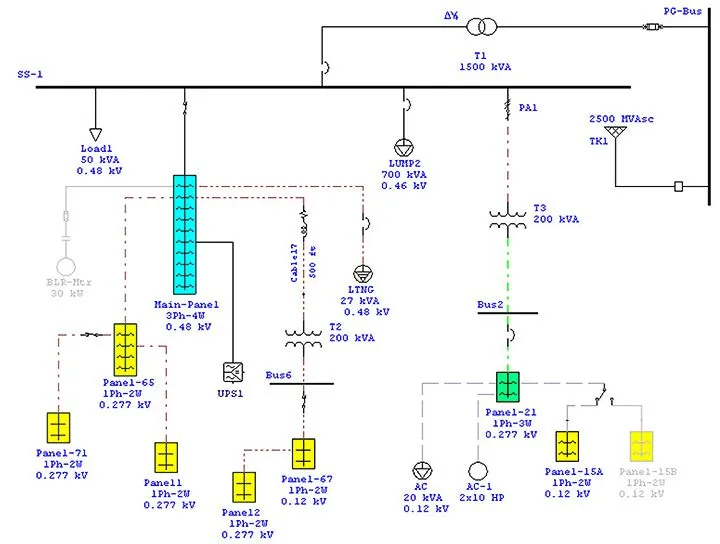
Developed for electrical designers and engineers, the power panel schedule software combines a graphical user interface and the intelligence of ETAP to easily, layout, design, calculate, and analyze low and medium voltage panel load schedules and distribution panel boards. Coupled with exclusive features and advanced capabilities, power panel load schedules and distribution boards seamlessly integrate between different ETAP power system design and analysis software calculations such as Short Circuit, Load Flow, Protective Device Coordination, Arc Flash, and more.
Panel Schedule Software Key Features
- Graphical Panel / Distribution Board Layouts
- Panel Schedules Design & Analysis
- 3-Phase & 1-Phase Panel Boards
- ANSI & IEC Distribution Boards Standards
- NEC® & User-Defined Load Factors
- Intelligent Panel Schedule Calculator
- Automatic Update of Upstream Panel Boards
- Customizable Panel Schedule Reports
- Latest Demand Code Calculation
- User-Defined Load Code Factor Tables
- Revit Electrical Load Code Factor Mapping & Conversion
Panel Schedule Software Capabilities
- NEC • ANSI • IEC Standards
- 3-Phase, 4 Wire • 3-Phase, 3 Wire
- 1-Phase, 2 Wire • 1-Phase, 3 Wire
- Panel Load Code Factors
- Extensive protection & control device libraries
- Comprehensive feeder & cable libraries
- Unlimited panel board branch circuits
- Unlimited sub-panel connections
- Internal (spreadsheet) load modeling
- Intelligent panel design and calculations
- Detailed panel schedule loading summary
- Dynamic panel schedule updates
- Continuous & non-continuous panel load calculations
Panel Schedule Software Reporting
- Customizable panel schedules in Crystal Reports® format
- Comprehensive load summary for panel sizing
- Customizable reports for branch circuit evaluation
- Export one-line diagrams with results to third party CAD systems